Dujų skysčio slopinimo cilindro kintamo greičio grandinė
May 13, 2021
Dujų skysčio slopinimo cilindro kintamo greičio grandinė
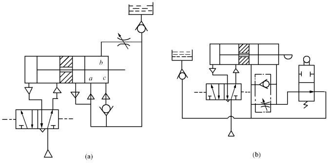
1 paveiksle parodyta dujų ir skysčių slopinimo cilindro su eigos vožtuvu kintamo greičio grandinė. Kai stūmoklio strypas greitai juda į dešinę, dešinėje hidraulinio cilindro kameroje esanti alyva gali prasiskverbti per droselio sklendę tik tada, kai cilindras nuspaudžia motorizuotą eigos vožtuvą, kad judėtų lėtai. Eigos vožtuvo padėtis gali būti reguliuojama pagal poreikius. Aukšto lygio alyvos bakas naudojamas nutekėjusiai alyvai papildyti.

2 pav. Apdorojant dujų ir skysčių slopinimo cilindro kintamo greičio grandinę dažnai tenkinami greito padavimo, lėto padavimo ir greito įtraukimo darbo reikalavimai. Šį reikalavimą galima pasiekti naudojant pneumatinę pavarą. Priimamas pneumatinis hidraulinis amortizatorius su kintamu greičiu, kaip parodyta 2-a pav. tačiau kintamo greičio padėties šiuo metodu pakeisti negalima, todėl tai nerekomenduojama.

2-B paveiksle parodyta mechaninio valdymo vožtuvo kintamo greičio grandinė. Kai cilindras išsikiša ir pajuda, stūmoklio strypo cilindras paliečia mechaninį valdymo vožtuvą, mechaninis valdymo vožtuvas pasikeičia ir cilindras pradeda lėtėti. Pakeiskite mechaninio valdymo vožtuvo montavimo padėtį, kad pakeistumėte pradinę transmisijos padėtį.
Kintamo greičio grandinės principas gali būti naudojamas įprastų cilindrų ir kitų tipų cilindrų kintamo greičio valdymui. Visų pirma, plačiai naudojamas cilindras su jungikliu. Tokiu būdu magnetinis jungiklis gali realizuoti cilindro padėties eigos signalą ir valdyti dviejų padėčių dvipusio solenoidinio vožtuvo apsisukimą, kad pakeistų cilindro judėjimo greitį. Panašiai greičio reguliavimo vožtuvas turi įvairias jungtis, todėl perdavimo grandinė taip pat yra įvairi.






